
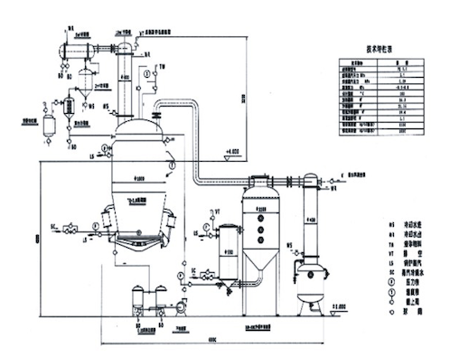
本公司开发的热回流抽提取浓缩机组有以下几个方面的特点
●浓缩加热面积加大,浓缩热效率高、浓缩时间短、不易结垢、清洗方便,机组有提取液中间贮罐,提取液贮存于蒸发器下部的贮罐内,提取罐可进行出渣以及下批次提取的投料工作,浓缩器在此期间完成对提取液的浓缩并对下一批次提取作准备; ●提高提取收率8%以上,有效成份高,提取浓缩在同一封闭的设备内完成,损失小;因采用低温提取,提出浓缩后浸膏的质量高、色香味纯正; ●冷凝面积大有利于溶剂的冷凝与回收,溶剂损耗小,回收率高达95%以上; ●节能效果明显,余热得到充分利用,减少了重复加热与冷却,能耗大大降低; ●-机多用,结构紧凑,占地面积小,操作人员少,投资费用低,生产成本低; ●全封闭管道生产,阻断了环境的污染,符合GMP要求。 |
|
029-32540078
